
工作原理
當設備工作時,控制器即釋放能量,使之陰極、陽極之間形成高壓靜電磁場,被處理水通過釋能器時,受磁場作用,水分子的偶極矩增大并按正負方向呈現鏈狀排列:同時,水的一些物理性能發生變化。通常,稱此方法處理的水為靜電活化水。
防垢:水中的陰陽離子被偶極矩增大的水分子更緊地包圍并呈現鏈狀排列,不能自由運動,不能靠近器壁,從而防止了垢分子在器壁上生成。
除垢:增大偶極矩的水分子,更容易與器壁上垢分子結合,便硬垢變軟、疏松、塊垢龜裂、脫落,直至逐漸去除積垢。
****滅藻:靜電活化后使微生物細胞破裂,細胞原生質流出,達到****效果。
緩蝕:增大偶極矩的水分子在金屬器壁上形成水膜,減緩了氧化腐蝕,并****微生物腐蝕,在一定程度上****黃水、鐵銹的危害。
功能參數:
○ 工作壓力:1.6Mpa
○ 工作溫度:〈 90℃
○ 水質硬度:〈 1000mg/L
○ 工作電壓:AC220V、50Hz
○ 輸出電壓:7500V-20000V
○ 輸入功率:〈 25W
使用功能:
○ 防垢率 〉98%
○ 除垢率 〉95%
○ ****率 〉95%
○ 滅藻率 〉95%
○ 腐蝕率〈 1.125mm/年
外型尺寸圖:
外型尺寸一覽表
型號說明:
安裝要求:

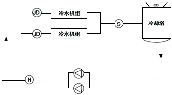
F:防腐儀 JD:高壓靜電水處理儀 H:黃銹水過濾器

JD:高壓靜電水處理儀 S:****滅藻儀 H:黃銹水過濾器
用途:
水源熱泵空調系統、中央空調系統、鍋爐系統、工業循環水系統、熱交換系統等。
注意事項:
1.用戶電源應符合儀器說明書電壓標準。
2.用戶不得隨意拆卸或調試高壓發生器。
3.為了獲得更佳使用效果,探頭應保持清潔,應每年清洗一次。
4.清洗探頭時,注意防止探頭表面特氟隆損傷,排污量不少于總量的1-5%。
下一條: 全程水處理儀



